中華人民共和國住房和城鄉建設部2019年9月25日公告:批準《石油化工可燃氣體和有毒氣體檢測報警設計標準》為國家標準,標準號為GB/T 50493-2019,自2020年1月1日起實施。原國家標準《石油化工可燃氣體和有毒氣體檢測報警設計規范》GB 50493-2009同時廢止。
② 有毒氣體范圍由《高毒物品目錄》中所列毒氣擴大到常見劇毒氣體。 ③ 增加了可燃氣體和有毒氣體檢測報警系統(簡稱GDS)的設計相容性、 獨立性和可靠性要求; ④ 增加了可燃氣體和有毒氣體檢測報警系統(簡稱GDS)應與火災及消 防監控系統分開設置的要求;⑤ 增加了開路式(激光、紅外)探測器、噪聲探測器等內容,進一步完 善了探測器的布點和布置要求; ⑥ 增加了常見氣體探測器選用指南、GDS配置圖等5個規范性標準附錄; ⑦ 對標準的部分章節和條款內容進行了修改和完善,取消了強制性條文。① 表示很嚴格,非這樣做不可的:正面詞采用“必須”,反面詞采用“嚴禁”;--強制性標準用語!② 表示嚴格,在正常情況下均應這樣做的:正面詞采用“應”,反面詞采用“不應”或“不得”; ③ 表示允許稍有選擇,在條件許可時首先應這樣做的:正面詞采用“宜”,反面詞采用“不宜”; ④ 表示有選擇,在一定條件下可以這樣做的,采用“可”。本標準適用于石油化工新建、擴建工程中可燃氣體和有毒氣體檢測報警系統(GDS)的設計(GDS設計除應滿足本標準外,還應符合國家現行法律法規和有關管理規定及標準規范要求)。 本標準不適用于海上石油天然氣開采和加工平臺區域。石油化工改建工程、化工裝置和以煤為原料制取燃料及化工產品的工廠或裝置、工廠分析化驗室區域可參考使用。●建設的項目相對獨立,且與現有項目的技術、工藝、主要裝置(設施) 、危險化學品種類相同。 ●建設的項目相對獨立,且與現有項目的技術、工藝、主要裝置(設施)相同,但產生的危險化學品種類不同。●在原址更新技術、工藝、主要裝置(設施) 、危險化學品種類的項目; ●在原址更新技術、工藝、主要裝置(設施)的項目。--?;贩N類沒變。3.0.1 在生產或使用可燃氣體及有毒氣體的生產設施及儲運設施的區域內:●泄漏氣體中可燃氣體濃度可能達到報警設定值時,應設置可燃氣體探測器; ●泄漏氣體中有毒氣體濃度可能達到報警設定值時,應設置有毒氣體探測器; ●既屬于可燃氣體又屬于有毒氣體的單組分氣體介質,只設有毒氣體探測器; ●可燃氣體與有毒氣體同時存在的多組分混合氣體,泄漏時可燃氣體濃度和有毒氣體濃度有可能同時達到報警設定值,應分別設置可燃氣體及有毒氣體探測器。對于含多種有毒氣體組分的混合氣體,或不同工況條件下泄漏氣體的組成差異大時,當各毒性氣體組分的氣體濃度都有可能達到各組分的有毒氣體濃度報警設定值時,為確保生產安全,需要分別設置有毒氣體探測器。3.0.2 可燃氣體和有毒氣體的檢測報警應采用兩級報警。同級別的有毒氣體和可燃氣體同時報警時,有毒氣體的報警級別應優先。 ①一級報警為氣體泄漏警示,提示操作人員及時到現場巡檢處理; ②二級報警為氣體泄漏緊急報警,提示操作人員采取緊急處理措施; ③當氣體泄漏需聯動保護時,應采用二級報警接點信號作為聯動保護條件; ④現場探測器自帶的警報器接受探測器輸出的一、二級報警信號,現場區 域警報器接受GDS系統輸出的第二級報警信號。3.0.3 可燃氣體和有毒氣體檢測報警信號應送至有人值守的現場控制室、中 心控制室等進行顯示報警;可燃氣體二級報警信號、可燃氣體和有毒氣體 檢測報警系統報警控制單元的故障信號應送至消防控制室(新增內容)。 3.0.4 控制室操作區應設置可燃氣體和有毒氣體聲、光報警;現場區域警報器宜根據裝置占地的面積、設備及建構筑物的布置、釋放源的理化性質和 現場空氣流動特點進行設置,現場區域警報器應有聲、光報警功能。
當現場可燃和(或)有毒氣體探測器的數量少于10個,現場環境噪聲低于85dBA,且探測器自帶一體化聲、光報警器時,在不影響現場報警效果情況下,可不需設置現場區域報警器。 當現場環境噪聲超過85dBA,探測器自帶的一體化聲、光報警器難以達到報警效果時,為了警示現場工作人員,在生產現場主要出入口及高噪聲區等部位,需設置現場區域警報器。3.0.5 可燃氣體探測器必須取得國家指定機構或其授權檢驗單位的防爆合格證和消防產品型式檢測報告;參與消防聯動的報警控制單元應采用取得國家消防電子產品質量監督檢驗中心型式檢測報告的專用可燃氣體報警控制器;國家法規有要求的有毒氣體探測器必須取得國家指定機構或其授權檢驗單位的計量器具型式批準證書。安裝在爆炸危險場所的有毒氣體探測器還應取得國家指定機構或其授權檢驗單位的防爆合格證。1.根據2019年11月04日市場監管總局關于發布實施強制管理的計量器具目錄的公告2019年第48號公告規定,可燃氣體探測器不再辦理計量器具型式批準,國家法規 有要求的有毒氣體探測器應辦理計量器具型式批準。 2. 根據2018年6月11日國家市場監督管理總局、國家認證認可監督管理委員會2018 年第11號公告規定,可燃氣體探測器不再實施強制性產品認證管理(CCCF),企 業可自愿選擇指定認證機構按既有方式進行認證,取得消防產品型式試驗檢測報 告(必須有)和消防產品認證證書(自愿取證)。3.0.6 需要設置可燃氣體、有毒氣體探測器的場所,宜采用固定式探測器;需要臨時檢測可燃氣體、有毒氣體的場所,宜配備移動式氣體探測器對于一些不具備設置固定式可燃氣體或有毒氣體探測器的場所,如:環境濕度過高;環境溫度過低;或在正常情況下視為非爆炸或無毒區,生產檢修時可能為爆炸或有毒危險區等,受檢測產品的性能所限,通常可以安裝移動式可燃氣體或有毒氣體探測器,以確保生產和維護的安全需要。 3.0.7 進入爆炸性氣體環境和(或)有毒氣體環境的現場工作人員,應配備 便攜式可燃氣體和(或)有毒氣體探測器。進入的環境同時存在爆炸性氣 體和有毒氣體時,便攜式可燃氣體和有毒氣體探測器可采用多傳感器類型。3.0.8 可燃氣體和有毒氣體檢測報警系統應獨立于其他系統單獨設置。 可燃氣體和有毒氣體檢測報警系統不能生產過程控制系統合并設計,是為了保證工藝裝置生產過程控制系統出現故障或停用時,可燃氣體和有 毒氣體檢測報警系統仍能正常工作。 2014年國家安監總局安監總管三〔2014〕116號文中也明確要求:可燃 氣體和有毒氣體檢測報警系統應獨立設置。因此,本標準修訂時,參照 GB50116和安監總管三〔2014〕116號文有關要求,對GDS的設置要求進行 了重新修訂。3.0.9 可燃氣體和有毒氣體檢測報警系統的氣體探測器、報警控制單元、現場警報器等的供電負荷,應按一級用電負荷中特別重要的負荷考慮,宜采用UPS電源裝置供電。分散或獨立的有毒及易燃易爆品的設施,如加油站、加氣站等,一般采用盤裝或壁掛式,電源功率較小,故規定檢測報警系統也可采用普通電源供電。3.0.10 確定有毒氣體的職業接觸限值時,應按最高容許濃度、時間加權平均容許濃度、短時間接觸容許濃度的優先次序選用。有毒氣體的三種職業接觸限值(OEL)數值由低到高依次為:最高容許濃度MAC、時間加權平均容許濃度PC-TWA(每天8小時,每周5天)、 短時間接觸容許濃度PC-STEL(15分鐘)。 根據目前國內、外有毒氣體探測器的制造水平,如果采用MAC市場上 無探測器可選,在確保操作人員健康安全前提下,同時有多個職業接觸限 值的有毒氣體,應按MAC、PC-TWA、PC-STEL優先順序選用;沒有提供 OEL值的有毒氣體,可按直接致死濃度IDLH選用。

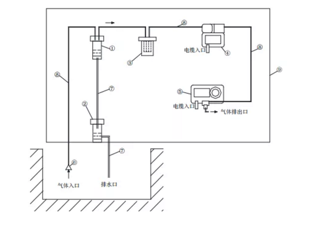
典型泵吸式探測器原理示意圖如右:適應于工藝閥井、地坑及排污溝等場所。①水氣分離除水器;②蓄水/排水器;③過濾器;④電動采樣泵;⑤氣體檢測器;⑥吸氣口采用浮動型式;⑦排水管;⑧氣體采樣管(TUBE);⑨安裝板和支架。
5.3.1可燃氣體和有毒氣體檢測報警系統應按照生產設施及儲運設施的裝置 或單元進行報警分區,各報警分區應分別設置現場區域警報器。區域警報器的啟動信號應采用第二級報警設定值信號。區域警報器的數量宜使在該區域內任何地點的現場人員都能感知到報警。 5.3.2 區域警報器的報警信號聲級應高于110dBA(09版標準為105dBA), 但距警報器1m處總聲壓值不得高于120dBA。 5.3.3 有毒氣體探測器宜帶一體化的聲、光警報器,可燃氣體探測器可帶一 體化的聲、光警報器 ,一體化聲、光警報器的啟動信號應采用第一級報警設定值信號。(中國石化安《2018》232號文《中國石化安全設施管理 辦法》2.2.3條要求:固定式氣體檢測器應具備現場聲光報警功能。)5.4.1報警控制單元應采用獨立設置的以微處理器為基礎的電子產品,并具備以下基本功能: 1. 能為可燃氣體探測器、有毒氣體探測器及其附件供電; 2. 能接收氣體探測器的輸出信號,顯示氣體濃度并發出聲、光報警; 3. 能手動消除聲、光報警信號,再次有報警信號輸入時仍能發出報警; 4. 具有相對獨立、互不影響的報警功能,能區分和識別報警場所位號; 5. 在下列情況下,報警控制單元能發出與可燃氣體和有毒氣體濃度報警信號有明顯區別的聲、光故障報警信號: 1)能記錄可燃氣體和有毒氣體的報警時間,且日計時誤差不應超過30s ; 3)能區分最先報警部位,后續報警點按報警時間順序連續顯示; 5.4.2控制室內可燃氣體和有毒氣體聲、光報警器的聲壓等級應滿足設備前 方1m處不小于75dBA,聲、光報警器的啟動信號應采用第二級報警設定值 信號。 5.4.3可燃氣體探測器參與消防聯動時,探測器信號應先送至取得國家消防 電子產品質量監督檢驗中心型式檢測報告的專用可燃氣體報警控制器,報警信號應由專用可燃氣體報警控制器輸出至消防控制室的火災報警控制器。可燃氣體報警信號與火災報警信號在火災報警控制系統中應有明顯區別。1. 可燃氣體的測量范圍:0% ~ 100%LEL; 2. 有毒氣體的測量范圍宜為0% ~ 300% OEL;當現有探測器的測量范圍不能滿足上述要求時,有毒氣體的測量范圍可為0% ~ 30% IDLH;環境氧氣的測量范圍:0% ~ 25%VOL; 3. 線型可燃氣體探測器測量范圍:0 ~ 5 LEL.m。1. 可燃氣體的一級報警設定值應小于或等于25%LEL; 2. 可燃氣體的二級報警設定值應小于或等于50%LEL; 3. 有毒氣體的一級報警設定值為小于或等于100% OEL,有毒氣體的二級報警設定值為小于或等于200% OEL。當現有探測器的測量范圍不能滿足測量要求時,有毒氣體的一級報警設定值不得超過5% IDLH,有毒氣體的二級報警設定值不得超過10% IDLH; 4. 環境氧氣的過氧報警設定值宜為23.5%VOL,環境欠氧報警設定值宜為19.5%VOL(條文說明:氧氣的過氧報警值和欠氧報警值的設定可只設一級報警,二級報警值由企業自定); 5. 線型可燃氣體探測器的一級報警設定值宜為 1LEL.m;二級報警設定值宜為2 LEL.m。(表中測量紅色物質名稱的探測器必須取得計量器具型式批準證書)

附錄B中常見有毒氣體、蒸氣均為劇毒、高毒類介質,長期接觸可以導致慢性 中毒的介質不在本標準范圍內。附錄B所列常見有毒氣體、蒸氣參考資料如下: 1.《高毒物品目錄》(衛法監發〔2003〕142號); 2.《化學品分類和標簽規范 第18部分:急性毒性》GB 30000.18-2013標準中的1 類、2類急性有毒氣體,包括: 二氧化氮、硫化氫、苯、氰化氫、氨、氯氣、一氧 化碳、丙烯腈、氯乙烯、 光氣(碳酰氯)等; 3.《工作場所有毒氣體檢測報警裝置設置規范》GBZ/T223-2009中的有毒氣體; 4.《工作場所有害因素職業接觸限值第1部分:化學有害因素》GBZ2.1-2019中的化學有害氣體。 5.《工業企業設計衛生標準》GBZ1-2010第6.1.6.3規定,有毒氣體的預報警值為 MAC或PC-STEL的1/2,警報值(相當于GB/T50493中的一級報警設定值)為MAC或 PC-STEL。GBZ2.1–2019和GB/T 50493–2019中,有毒氣體職業接觸限值OEL的計算 單位都是用mg/m3表示的,與ppm的換算關系如下:

GBZT223-2009工作場所有毒氣體檢測報警裝置設置規范中的PC-STEL值

可燃氣體和有毒氣體檢測報警系統安裝設計(標準正文)
6.1.1 探測器應安裝在無沖擊、無振動、無強電磁場干擾、易于檢修的場所, 探測器安裝地點與周邊工藝管道或設備之間的凈空不應小于0.5m。 6.1.2 檢測比空氣重的可燃氣體或有毒氣體時,探測器的安裝高度宜距地坪 (或樓地板)0.3m~0.6m;檢測比空氣輕的可燃氣體或有毒氣體時,探測 器的安裝高度宜在釋放源上方2m內(09版標準為:高出釋放源0.5~2m)。檢測比空氣略重的可燃氣體或有毒氣體時,探測器的安裝高度宜在釋放源下 方0.5 m~1m;檢測比空氣略輕的可燃氣體或有毒氣體時,探測器的安裝 高度宜高出釋放源0.5 m~1m(新增)。
6.1.3 環境氧氣探測器的安裝高度宜距地坪或樓地板1.5 m~2.0m。(新增) 6.1.4 線型可燃氣體探測器宜安裝于大空間開放環境,其檢測區域長度不宜 大于100m(新增)。 6.2.1可燃氣體和有毒氣體檢測報警系統的人機界面應安裝在操作人員常駐 的控制室等建筑物內。 6.2.2 現場區域警報器應就近安裝在探測器所在的警戒區域。 6.2.3 現場區域警報器的安裝高度應高于現場區域地面或樓地板2.2m,且位 于工作人員易察覺的地點。 6.2.4 現場區域警報器應安裝在無振動、無強電磁場干擾、易于檢修的場所。附錄D:常見氣體探測器技術性能表 附錄E:常見氣體探測器選用指南

7.1《火災自動報警系統設計規范》GB 50116有關條文 ① 8.1.1條:可燃氣體探測報警系統應由可燃氣體報警控制器、可燃氣體 探測器和火災聲光警報器等組成。 ② 8.1.2條:可燃氣體探測報警系統應獨立組成,可燃氣體探測器不應接 入火災報警控制器的探測器回路。當可燃氣體的報警信號需接入火災 自動報警系統時,應由可燃氣體報警控制器接入。 ③ 8.1.3條:石化行業涉及過程控制的可燃氣體探測器,可按現行國家標 準GB 50493有關規定設置,但其報警信號應接入消防控制室。④ 8.1.4條:可燃氣體報警控制器的報警信息和故障信息,應在消防控制 室圖形顯示裝置或起集中報警控制功能的火災報警控制器上顯示,但 該類信息與火災報警信息應有區別。 ⑤ 8.1.5條:可燃氣體報警控制器發出報警信號時,應能啟動保護區域的 火災聲光警報器。 ⑥ 8.1.6條:可燃氣體探測報警系統保護區域內有聯動和警報要求時,應 由可燃氣體報警控制器或消防聯動控制器聯動實現。7.2 國家安全監管總局《關于加強化工安全儀表系統管理的指導意見》安 監總管三〔2014〕116號有關要求 化工安全儀表系統(SIS)包括安全聯鎖系統、緊急停車系統和有毒有 害、可燃氣體及火災檢測保護系統等。安全儀表系統獨立于過程控制系統 (例如分散控制系統等),生產正常時處于休眠或靜止狀態,一旦生產裝 置或設施出現可能導致安全事故的情況時,能夠瞬間準確動作,使生產過 程安全停止運行或自動導入預定的安全狀態。根據安全儀表功能失效產生 的后果及風險,將安全儀表功能劃分為不同的安全完整性等級(SIL1~ SIL4,最高為SIL4級)。不同等級安全儀表回路在設計、制造、安裝調試 和操作維護方面技術要求不同。 嚴格按照相關標準設計和實施有毒有害和可燃氣體檢測保護系統,為 確保其功能可靠,相關系統應獨立于基本過程控制系統。根據GB/T50493、GB50116及安監總管三〔2014〕116號文有關規定及要 求,可燃氣體和有毒氣體檢測報警系統(GDS)應按下列原則進行設計: 1. GDS系統應由可燃氣體或有毒氣體探測器、現場區域警報器和室內報警控制單元等組成。現場有毒氣體探測器宜帶一體化聲光報警器,可燃氣體探測器可帶一體化聲光報警器。 2. 報警控制單元應采用獨立設置的以微處理器為基礎的電子產品(包括獨立設置的PLC、專用氣體報警控制器、DCS控制器等) 。 3. 報警控制單元發出二級報警信號時,應觸發安裝在現場相應報警分區的區域警報器。 4. 可燃氣體二級報警信號和報警控制單元的故障信號,應送至消防控制室進行圖形顯示和報警。--可以設置一臺獨立的顯示器。5. 可燃氣體探測器參與消防聯動時,探測器信號應先送至取得國家消防電子產品質量監督檢驗中心型式檢測報告的專用可燃氣體報警控制器,消防聯動信號由報警控制器輸出至消防控制室的火災 報警控制器,火災報警控制器實施消防聯動功能。可燃氣體探測 器信號不能直接接入火災報警控制器的輸入回路。 6. 可燃氣體或有毒氣體檢測信號作為安全儀表系統(SIS)的輸入時, 探測器應獨立設置,探測器配置應根據SIL回路定級結果確定,并滿足《石油化工安全儀表系統設計規范》GB/T 50770有關規定。探測器信號用于警示報警時,GDS報警控制單元采用獨立設置的以微處理器為基礎的電子產品即可,既不需要取得SIL認證,也不需要取得消防產品型式檢測報告;探測器信號用于消防聯動時,GDS報警控制單元應采用取得國家消防電子產品質量監督檢驗中心型式檢測報告的專用可燃氣體報警控制器;探測器信號作為安全儀表系統SIS的輸入時,探測器應獨立設置,探測器配置應根據SIL回路定級結果確定,并滿足《石油化工安全儀表系統設計規范》GB/T 50770有關規定。GDS系統、火災報警系統和SIS系統在陶氏洋蔥模型中的作用

在石油化工生產過程中,GDS起預警作用;SIS在生產正常時處于休眠或靜止狀態,發生事故或生產異常時聯鎖動作,使生產過程進入預定的安全運行狀態或緊急停車;火災報警控制系統承擔火災后的緊急處置功能, 防止事故進一步擴大。在工程設計中,應根據GB/T50493、GB50116和安監總管三〔2014〕 116號文有關規定及要求,分別獨立設置GDS、SIS和火災報警控制系統。